微流量超高压往复自控泵
授权(专利)号:CN201310096330.0(发明专利)
发明(设计)人:周勇军;陈明濠;李刚;李红宝
摘要:
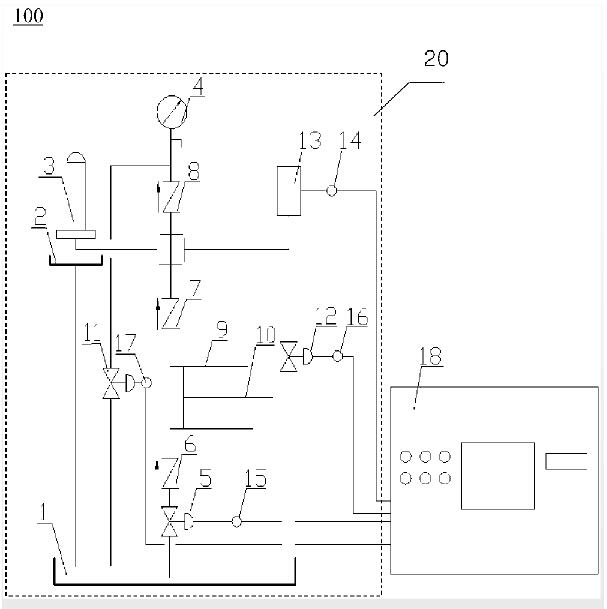
微流量超高压往复自控泵,由往复泵系统和数据采集控制系统组成,往复泵系统由动力端和液力端组成,动力端由电动机、皮带、减速器和传动装置构成;液力端由泵缸、柱塞杆、单向进油阀、单向出油阀和进出油管路组成,进出油管路包括油槽、进油路、压力表卸压油路和卸压油路,进油路包括进口电磁流量调节阀和被检件,卸压油路中设有卸压流量调节阀,压力传感器和压力表卸压油路连接,压力传感器的压力信号输入数据采集控制系统;进口电磁流量调节阀、压力表卸压流量调节阀和卸压流量调节阀的信号分别输入数据采集控制系统,数据采集控制系统和计算机连接。本发明实现了通过微机进行实时监控,根据需求可随时对泵的流量、压力进行调节。



版权所有:新利18彩票 技术转移中心
地址:南京新模范马路5号科技创新大楼A座1607
邮编:210009
电话:025-83172212 传真:025-83172202
电子邮箱:jszy@njtech.edu.cn

Baidu